山東軍凱智能科技有限公司自2010年開始專注電磁鍋爐的生產研發,尤其針對電磁導熱油爐、電磁蒸汽發生器、電磁加熱控制器在技術層面獲得多項專利,下面我們就上面提到的電磁導熱油爐、電磁加熱控制器在非固化生產使用中的一些數據分析及優劣對比:
使用電磁導熱油爐外循環加熱非固化,加熱2x8立方16立方罐,需用240KW導熱油爐3小時到4小時溫度可達200度。
電磁加熱控制器纏罐,單罐纏電磁線直接加熱模式5立方需用120KW電磁控制器(2x60KW),8立方需用160KW控制器(2x80KW),加熱到180度需2個到2個半小時。
現在很多生產廠家普遍使用電熱管直接加熱罐內瀝青,由于夾層內導熱油不循環,電熱管溫度過高,因此導熱油很容易損壞結膠,電熱管溫度過高會造成加熱棒結膠干燒造成擊穿現象,出現安全隱患,再就是夾層內加熱導熱油過程中會出現夾層內微炸的響聲。軍凱電磁導熱油爐是外循環加熱模式,油經過導熱油爐加熱罐內夾層的導熱油以及盤管內的導熱油,因此大大提高了導熱油的使用壽命,降低了生產過程中的安全隱患。
電磁控制器纏罐,優點是安全效率高,直接加熱罐提溫較快、投資小運營成本低;缺點是由于加熱過快容易導致罐壁溫度過高致使原料結膠,很難清理。
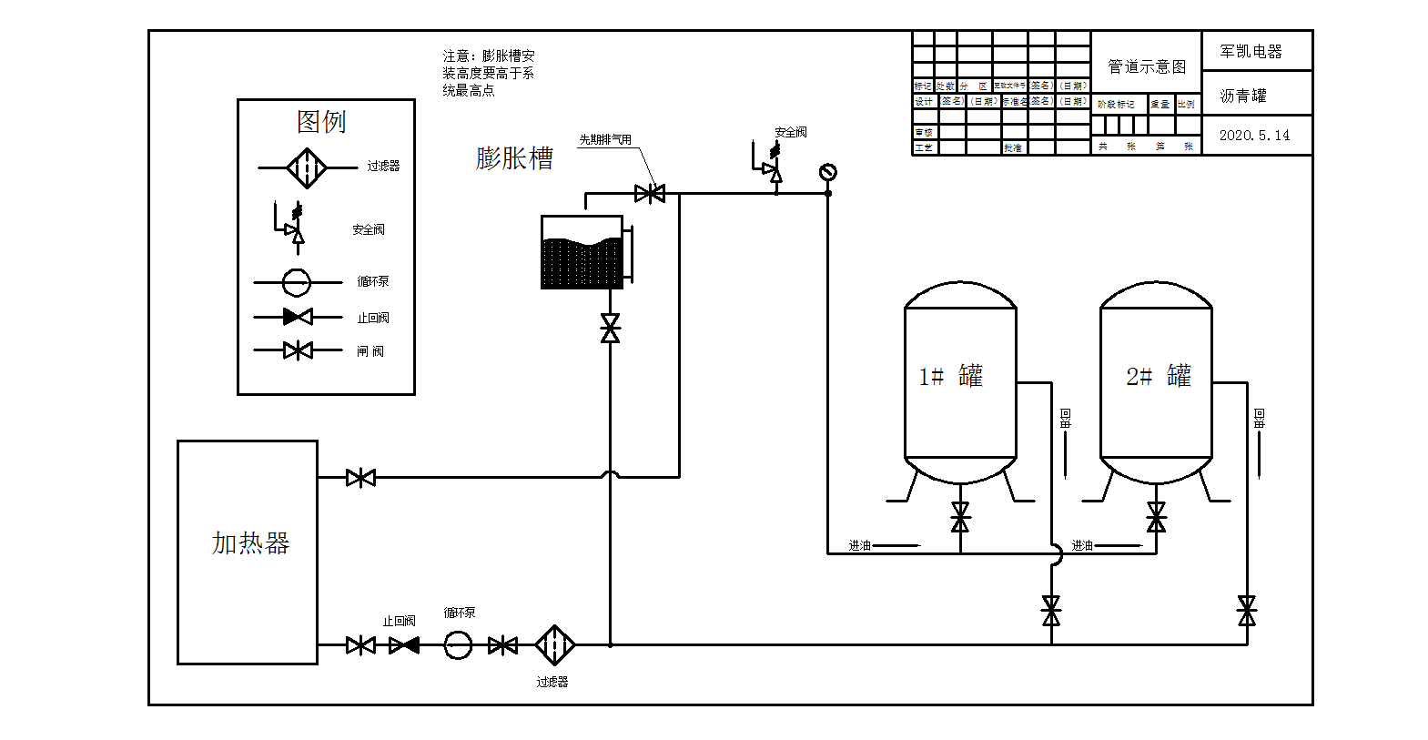
電加熱鍋爐安裝示意圖(圖紙版權所有)
產品質量控制:
為確保每臺設備符合質量要求,保持優質的品牌質量,我們每道加工工序全面檢測,經檢驗合格后組裝,組裝驗收經全面測試合格方準出廠。
售后服務:
1)設備安裝,免費指定技術人員協助服務。一年內屬于技術質量問題引起的設備元器件損壞,設計方免費負責。
2)現場調試:設備安裝后,水、電等外圍條件符合調試要求。
3)操作培訓:現場進行設備運行操作技術培訓和基本維修操作培訓。質保期內每月不定期的回訪運行狀態,防止和消除故障隱患。